聯系永龍
咨詢熱線021-57566219- 手機:15900658318
- 傳真:021-57568296
- 郵箱:1257073858@qq.com
- 地址:上海市奉賢區南亭公路
- 2788號
閥門定位器(valve positioner)的工作原理_永龍科技
時間:2018-10-28 02:23:48 來源:永龍閥門 閱讀:0次
閥門定位器(valve positioner)的工作原理
●閥門定位器(valve positioner)簡介:
閥門定位器分為:氣動閥門定位器、電氣閥門定位器、智能閥門定位器,是氣動調節閥的主要附件,與氣動調節閥執行機構配套使用,接受調節器的輸出信號,以它的輸出信號去控制氣動調節閥,當調節閥動作后,閥桿的位移又通過機械裝置反饋到閥門定位器,閥位狀況通過電信號傳給上位系統。
⒈閥門定位器結構
閥門定位器按其結構形式和工作原理可以分成氣動閥門定位器、電-氣閥門定位器和智能式閥門定位器。
閥門定位器能夠增大調節閥的輸出功率,減少調節信號的傳遞滯后的情況發生,加快閥桿的移動速度,能夠提高閥門的線性度,克服閥桿的摩擦力并消除不平衡力的影響,從而保證調節閥的正確定位。

⒉閥門定位器分類
⑴,閥門定位器按輸入信號分為氣動閥門定位器、電氣閥門定位器和智能閥門定位器。
①氣動閥門定位器的輸入信號是標準氣信號,例如,20~100kPa氣信號,其輸出信號也是標準的氣信號。
②電氣閥門定位器的輸入信號是標準電流或電壓信號,例如,4~20mA電流信號或1~5V電壓信號等,在電氣閥門定位器內部將電信號轉換為電磁力,然后輸出氣信號到撥動控制閥。
③智能電氣閥門定位器它將控制室輸出的電流信號轉換成驅動調節閥的氣信號,根據調節閥工作時閥桿摩擦力,抵消介質壓力波動而產生的不平衡力,使閥門開度對應于控制室輸出的電流信號。并且可以進行智能組態設置相應的參數,達到改善控制閥性能的目的。
⑵,按動作的方向可分為單向閥門定位器和雙向閥門定位器。單向閥門定位器用于活塞式執行機構時,閥門定位器只有一個方向起作用,雙向閥門定位器作用在活塞式執行機構氣缸的兩側,在兩個方向起作用。
⑶,按閥門定位器輸出和輸入信號的增益符號分為正作用閥門定位器和反作用閥門定位器。正作用閥門定位器的輸入信號增加時,輸出信號也增加,因此,增益為正。反作用閥門定位器的輸入信號增加時,輸出信號減小,因此,增益為負。
⑷,按閥門定位器輸入信號是模擬信號或數字信號,可分為普通閥門定位器和現場總線電氣閥門定位器。普通閥門定位器的輸入信號是模擬氣壓或電流、電壓信號,現場總線電氣閥門定位器的輸入信號是現場總線的數字信號。
⑸,按閥門定位器是否帶CPU可分為普通電氣閥門定位器和智能電氣閥門定位器。普通電氣閥門定位器沒有CPU,因此,不具有智能,不能處理有關的智能運算。智能電氣閥門定位器帶CPU,可處理有關智能運算,例如,可進行前向通道的非線性補償等,現場總線電氣閥門定位器還可帶PID等功能模塊,實現相應的運算。
⑹,按反饋信號的檢測方法也可進行分類。
例如,用機械連桿方式檢測閥位信號的閥門定位器:用霍爾效應檢測位移的方法檢測閥桿位移的閥門定位器:用電磁感應方法檢測閥桿位移的閥門定位器等。
⒊閥門定位器工作原理
閥門定位器是控制閥的主要附件.它將閥桿位移信號作為輸入的反饋測量信號,以控制器輸出信號作為設定信號,進行比較,當兩者有偏差時,改變其到執行機構的輸出信號,使執行機構動作,建立了閥桿位移量與控制器輸出信號之間的一一對應關系。因此,閥門定位器組成以閥桿位移為測量信號,以控制器輸出為設定信號的反饋控制系統。該控制系統的操縱變量是閥門定位器去執行機構的輸出信號。
⒋閥門定位器作用原理
①用于對調節質量要求高的重要調節系統,以提高調節閥的定位精確及可靠性。
②用于閥門兩端壓差大( △p>1MPa)的場合。通過提高氣源壓力增大執行機構的輸出力,以克服液體對閥芯產生的不平衡力,減小行程誤差。
③當被調介質為高溫、高壓、低溫、有毒、易燃、易爆時,為了防止對外泄漏,往往將填料壓得很緊,因此閥桿與填料間的摩擦力較大,此時用定位器可克服時滯。
④被調介質為粘性流體或含有固體懸浮物時,用定位器可以克服介質對閥桿移動的阻力。
⑤用于大口徑(Dg>100mm)的調節閥,以增大執行機構的輸出推力。
⑥當調節器與執行器距離在60m以上時,用定位器可克服控制信號的傳遞滯后,改善閥門的動作反應速度。
⑦用來改善調節閥的流量特性。
⑧一個調節器控制兩個執行器實行分程控制時,可用兩個定位器,分別接受低輸入信號和高輸入信號,則一個執行器低程動作,另一個高程動作,即構成了分程調節。
⒌閥門定位器適配品種
常用執行機構分氣動執行機構,電動執行機構,有直行程、角行程之分。用以自動、手動開閉各類閥門、風板等。
●氣動閥門定位器簡介
⒈氣動閥門定位器工作原理
氣動閥門定位器是氣動調節閥的重要附件和配件之一,起閥門定位作用。
氣動閥門定位器是按力矩平衡原理工作的,當通入波紋管2的信號壓力P1增加時,使主杠桿3繞支點轉動,使噴嘴擋板9靠近噴嘴,噴嘴背壓經單向放大器8放大后,通入到執行機構薄膜室的壓力增加,使閥桿向下移動。并帶動反饋桿繞支點轉動,反饋凸輪也隨之作逆時針方向轉動,通過滾輪使副杠桿4繞支點轉動,并將反饋彈簧拉伸,彈簧對主杠桿3的拉力與信號壓力用在波紋管上的力達到力矩平衡時,儀表達到平衡狀態。執行機構的閥位維持在一定的開度上,一定的信號壓力就對應于一定的閥位開度。以上作用方式為正作用,若要改變作用方式,只要將凸輪翻轉,A向變成B向等,即可。所謂正作用定位器,就是信號壓力增加,輸出壓力亦增加;所謂反作用定位器,就是信號壓力增加,輸出壓力則減少。一臺正作用執行機構只要裝上反作用定位器,就能實現反作用執行機構的動作;相反,一臺反作用執行機構只要裝上反作用定位器,就能實現正作用執行機構的動作。
⒉氣動閥門定位器結構原理
氣動閥門定位器接收來自控制器或控制系統中4~20mA等弱電信號,并向氣動執行機構輸送空氣信號來控制閥門位置的裝置。
其與氣動調節閥配套使用,構成閉環控制回路。把控制系統給出的直流電流信號轉換成驅動調節閥的氣信號,控制調節閥的動作。同時根據調節閥的開度進行反饋,使閥門位置能夠按系統輸出的控制信號進行正確定位。
⒊氣動閥門定位器主要功能
氣動閥門定位器與氣動執行機構共同構成自控單元和各種調節閥連接經過調試安裝后,組合成氣動調節閥。用于各種工業自動化過程控制領域當中。
●電氣閥門定位器簡介
由于現在DCS在現場使用越來越多,很多控制器都是使用了中控系統的控制器,所以中控到現場的都是4-20mA的電信號,到現場又需要閥動作的比較快。
雖然閥門定位器由最初的氣/氣閥門定位器、電/氣閥門定位器發展到現在的數字閥門定位器、區域總線閥門定位器,但它們的基本原理和主要功能都沒有大的改變。
⒈電氣閥門定位器基本自控元件介紹
電/氣轉換器原理 隨著儀表技術的發展,氣動儀表領域已逐步被電動儀表和計算機控制所占領,現在只有在一些特殊的場合還在使用氣動儀表,作為儀表中的閥門附件“定位器”也由原來的氣動閥門(P/P)定位器逐步由電/氣(E/P)閥門定位器所代替。 那么在電/氣閥門定位器中輸入的電信號是如何轉換成氣信號的呢?我們以SAMSON 6111 型電/氣轉換器為例介紹一下它的工作原理(見圖1):


氣動功率放大器(8)在設計時;選用合適的彈簧力(8.2),使當輸入信號為0 mA 時保持輸出PA 在100mbar ,這樣輸出的壓力通過恒節流孔(8.4)使噴嘴(7)內有一定的背壓。
當輸入的信號增加時;通電的線圈(2)切割永久磁鐵(3)的磁力線,產生向上的力→擋板(6)靠近噴嘴(7)使背壓(PK)增加→膜片(8.3)↓→打開閥芯(8.5)→輸出PA↑。 當輸入信號減少時;擋板(6)離開噴嘴(7)→背壓(PK)減少→輸出壓力(PA)作用下膜片(8.3)↑→閥芯(8.5)關死→輸出壓力通過閥芯(8.5)釋放。 當PA 同PK 平衡時輸出壓力保持不變;這時電信號在線圈(2)中產生的力也同背壓(PK)取得平衡。 這樣輸入的電信號就轉換成氣信號了。
⒉電氣閥門定位器的組成
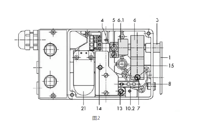
以SAMSON 的4763 電/氣閥門定位器(圖1A)為例,定位器主要組成部分見圖2。


1.反饋桿(1) 2.反饋彈簧(6) 3.反饋風箱(7) 4. 氣動功率放大器(7下部) 5. 電/氣轉換器(21)
⒊電氣閥門定位器工作原理
1. 模擬定位器 我們還是以SAMSON的4763定位器為例(參考圖3)。我們設:調節閥為FC(氣開);定位器為正作用
A) 閥位根據輸入信號成比例動作
輸入信號↑→Pe 點氣壓↑→反饋風箱中連桿(9)向左動作→壓緊彈簧(6),擋板(10.2)靠近噴嘴(10.1)→輸出風壓↑→閥桿(對于氣開閥)↑→壓緊彈簧(6)→反饋風箱中連桿(9)向右動作→擋板(10.2)離開噴嘴(10.1)→輸出氣壓(Pst)↓。當反饋彈簧的力與反饋風箱的力平衡時,閥位保持與輸入信號對應的位置。
B) 定位
當輸入信號不變時:
由于工藝條件變化導致閥桿↑→壓緊執行器彈簧→壓緊彈簧(6)→反饋風箱中連桿(9)向右動作→擋板(10.2)離開噴嘴(10.1)→輸出氣壓↓→由執行器向下的彈簧力使閥位回到原來的地方。
由于工藝條件變化導致閥桿↓→放松執行器彈簧→放松彈簧(6)→反饋風箱中連桿(9)向左動作→擋板(10.2)靠近噴嘴(10.1)→輸出氣壓↑→使執行器向上運動使閥位回到原來的地方。
⒋電氣閥門定位器調試
調至零點時給調節閥輸入電流信號(一般為4mA),如若閥位指針指示不在零位上,打開閥門定位器,緩慢調節調零旋鈕,使閥位指針指示零位。調節量程時,調節定值器使其輸出值達到閥門所需的氣源壓力值。零位調準以后,分別給調節閥輸入8mA、12mA、16mA和20mA信號,閥位指針應分別指向25%、50%、75%和100%。如果指示不準確,可微調節調零旋鈕,便能指示準確。如果效果仍不太好,那就是行程量不足,松動量程調節鎖緊螺釘,并轉動量程調節螺釘,調節結束后擰緊鎖緊螺釘。通過反復調整零點和量程,使執行機構的行程在公差范圍內。
⒌電氣閥門定位器故障總結
⑴,閥門定位器有輸入信號但是沒有輸出信號。
①電磁鐵組件發生故障,建議換電磁鐵組件。
②供氣壓力不對,建議檢查氣源壓力。
③氣動放大器擋板零點調節過高,擋板遠離噴嘴。
④氣路堵塞。
⑤氣路連接有誤(包括放大器)。
⑥電/氣定位器輸入信號線正負極接反。
⑵,閥門定位器沒有輸入信號但是輸出信號一直最大。
①氣動放大器擋板零點調節過低,擋板過于壓緊噴嘴。
②噴嘴堵塞。
③輸出壓力緩慢或不正常。
會導致調節閥的膜頭受損、漏氣,造成有輸入信號但調節閥動作緩慢的故障,使調節閥達不到及時調節的效果,處理辦法檢查膜室,更換膜片。
⑶,定位器線性不好
(1)反饋凸輪或彈簧選擇不當或者方向不對。 (2)反饋連桿機構安裝不好或者在某些位置有卡住的現象。 (3)噴嘴或擋板有異物。 (4)背壓有輕微泄漏現象。
結語
為閥門定位器提供的壓縮空氣必須是經過過濾器清潔的空氣。工作中拆卸的部件,在調節結束后一定要正確的固定。注意不要使磁性裝置受到震動或對其施加過大的力,這樣會使零件受損,工作性能降低。應盡量減少拆卸噴嘴擋板裝置的次數。(來源:儀控工程網)
【推薦閱讀】 / TECHNICAL ARTICLES
- + 暗桿Z45閘閥VS明桿Z41閘閥2021-04-20
- + 高溫閥門殼體材料選擇2021-02-13
- + 鶴管快速接頭防脫裝置2020-07-06
- + 蝶閥知識-對夾式蝶閥安裝說明及步驟2020-09-03
- + 上海氨閥:PN2.5MPa液氨截止閥連2018-10-05
- + 低溫閥門_Cryogenicvalve2018-10-29
- + 截止閥在隔離工業流體系統的應用-上海氨2019-04-22
- + 汽輪機閥門控制的種類及功能2020-10-13
- + 緊急切斷閥的選型及工作原理2019-06-22
- + LNG應用的低溫閥門有哪些2020-07-11